Published:2014/2/19 21:08:00 Author: | Keyword: 500 candela flash circuit diagram, | From:SeekIC

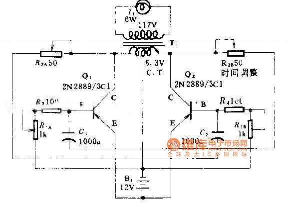
500 candela flash circuit diagram
Reprinted Url Of This Article:
http://www.seekic.com/circuit_diagram/Power_Supply_Circuit/500_candela_flash_circuit_diagram.html
Print this Page | Comments | Reading(3)
Code: