Published:2009/7/9 3:33:00 Author:May | From:SeekIC

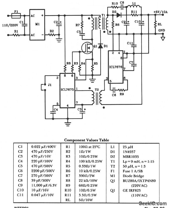
The schematic shows a 50-W power supply with a 5-V 10-A output. It is a flyback converter operating in the continuous mode. The circuit features a primary side and secondary side controller will full-protection from fault conditions such as overcurrent. After the fault condition has been removed, the power supply will enter the soft-start cycle before recommencing normal operation.
Reprinted Url Of This Article:
http://www.seekic.com/circuit_diagram/Power_Supply_Circuit/50_W_OFF_LINE_SWITCHING_POWER_SUPPLY.html
Print this Page | Comments | Reading(3)
Code: