Published:2009/7/19 22:25:00 Author:Jessie | From:SeekIC

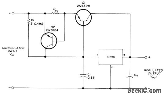
Choice of regulator in 7800 series determines value of output voltage that is maintained within 0.05% of its actual value. Choose regulator for voltage desired. Unregulated input Vin must be at least 2 V higher than regulator rating. Transient suppression capacitor CT is typically 10 to 50 μF. Output current is increased above IC rating by using PNP series-pass transistor Q1 which has maximum collector current of 30 A. Protection circuit Q2 pre-vents burnout of power transistor. Choose RSC for limiting current value to desired value.-J.E. Trulove, Three-Terminal Voltage-Regulator ICs, Ham Radio, Dec. 1973, p 26-30.
Reprinted Url Of This Article:
http://www.seekic.com/circuit_diagram/Power_Supply_Circuit/5_24V.html
Print this Page | Comments | Reading(3)
Code: