Published:2009/7/17 3:28:00 Author:Jessie | From:SeekIC

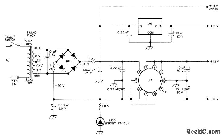
Also provides 18 unregulated for use with code regenerator driving automat Morse-code printer BR1 is Motorola MDA920-3 or HEP-R0802 bridge, LED is HP5082-4882 or HEP-P2000, U6 is LM341-5, MC7805, or HEP-C6110P. U7 is LM326H with TO5 finned clip-on heatsink, - H. Olson, CW Regenerator/Processor, 73 Magazine, July 1976, p 80-82.
Reprinted Url Of This Article:
http://www.seekic.com/circuit_diagram/Power_Supply_Circuit/5_V_AND_±12_V.html
Print this Page | Comments | Reading(3)
Code: