Published:2009/7/17 2:39:00 Author:Jessie | From:SeekIC

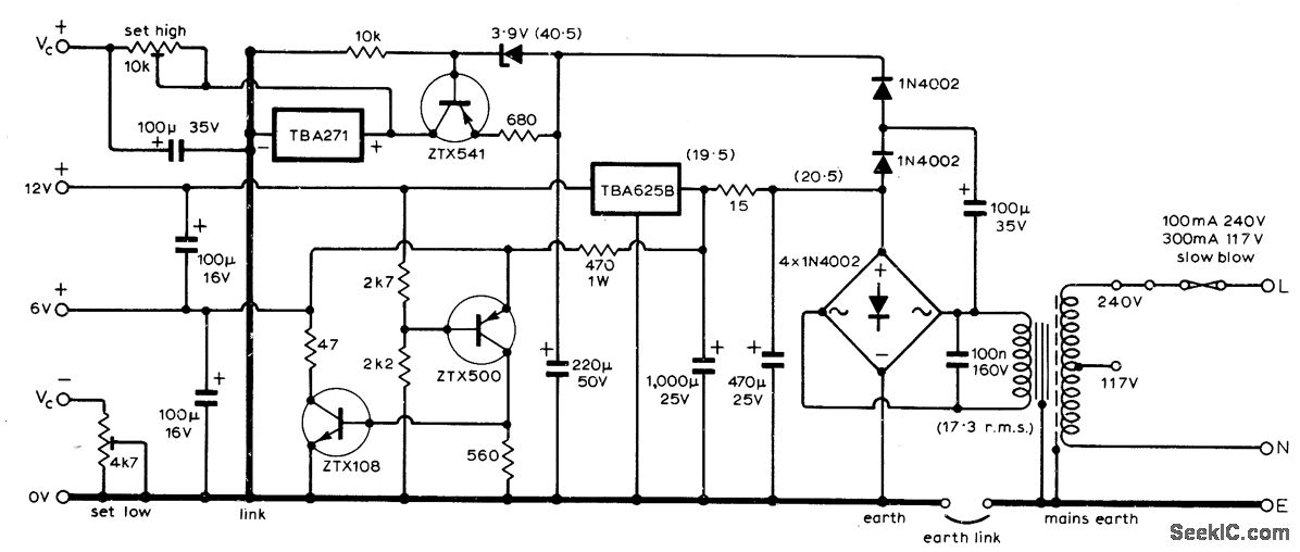
Provides regulated 30 V for voltage-controlled varicap tuning diodes, 12 V for other circuits of tuner, and optional 6 V for stereo decoder. Uses SGS IC regulators. - L. Nelson-Jones, F.M. Tuner Design-Two Years Later, Wireless World, June 1973, p 271-275.
Reprinted Url Of This Article:
http://www.seekic.com/circuit_diagram/Power_Supply_Circuit/612AND_30_V_FOR_FM_TUNER.html
Print this Page | Comments | Reading(3)
Code: