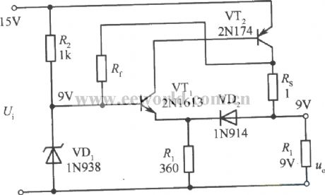
Published:2011/3/21 0:45:00 Author:muriel | Keyword: 9V, Zero impedance , regulated power | From:SeekIC

Reprinted Url Of This Article:
http://www.seekic.com/circuit_diagram/Power_Supply_Circuit/9V_Zero_impedance_regulated_power_supply_circuit.html
Print this Page | Comments | Reading(3)
Code: