Published:2009/7/3 4:36:00 Author:May | From:SeekIC

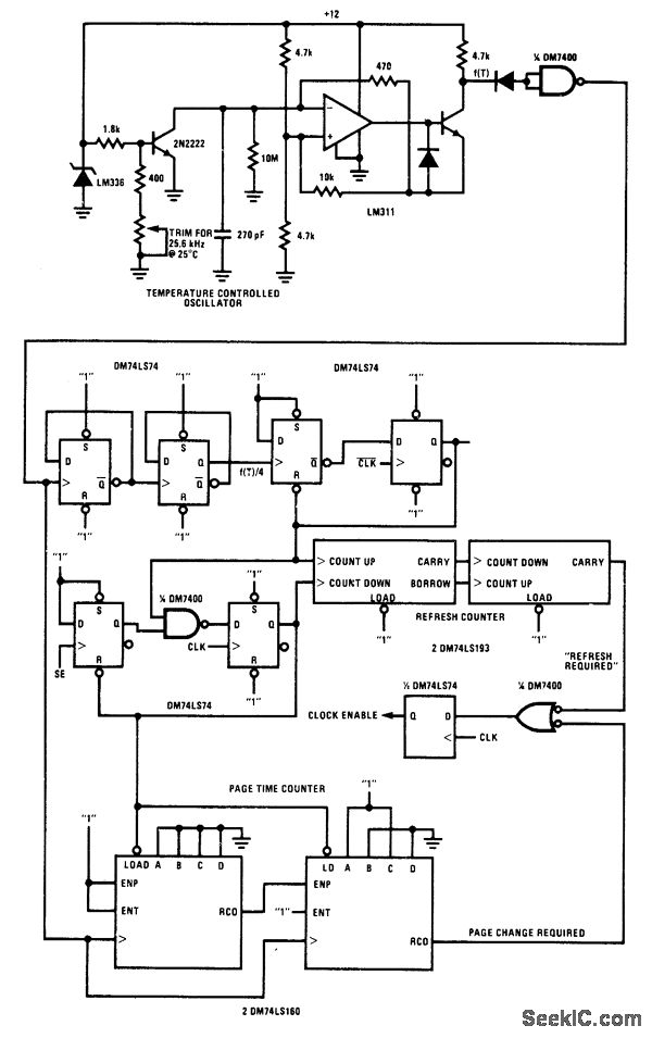
Circuit monitors system utilization of National MM2464 64-kilobit charge-coupled device (CCD). Refresh time and maximum page times are determined by two counters that obtain clock signals from temperature-controlled oscillator.- Memory Applications Handbook, National Semiconductor, Santa Clara, CA, 1978, p 7-1-7-10.
Reprinted Url Of This Article:
http://www.seekic.com/circuit_diagram/Power_Supply_Circuit/ADAPTIVE_REFRESH.html
Print this Page | Comments | Reading(3)
Code: