Published:2009/7/16 21:22:00 Author:Jessie | From:SeekIC

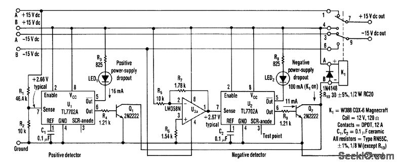
A supply monitor using two TL7702A chips monitors the ±15-V supplies and activates the backup supply in case of a voltage drop. Although the chips are intended for use as reset controllers in microprocessor systems, they work well in this application.
Reprinted Url Of This Article:
http://www.seekic.com/circuit_diagram/Power_Supply_Circuit/BACKUP_SUPPLY_ACTIVATES_BY_DROP_IN_MAIN_SUPPIJY.html
Print this Page | Comments | Reading(3)
Code: