Published:2009/7/20 6:05:00 Author:Jessie | From:SeekIC

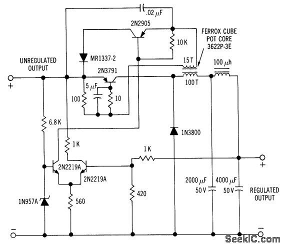
Efficiency is improved greatly by having current of 2N379l transistor flow through load. Differential-amplifier voltage-sensing arrangement controls ac lion of oscillator to maintain constant output voltage. Will regulate 24.v output lo within 1% over load range of 100 ma to 2 amp. Oscillator frequency is 6 kc.-H. Weber, Two Unique Switching Voltage Regulators Using Blocking Oscillators, Motorola Application Note AN-163, Aug. 1965.
Reprinted Url Of This Article:
http://www.seekic.com/circuit_diagram/Power_Supply_Circuit/BLOCKING_OSCILLATOR_SWITCHING_VOLT_AGE_REGULATOR.html
Print this Page | Comments | Reading(3)
Code: