Published:2013/3/22 3:58:00 Author:Ecco | Keyword: 12 Volt, Battery charger | From:SeekIC

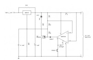
The following schematic is a high-performance battery charger for gelled electrolyte lead acid battery. Battery charger quickly recharges lead acid battery and shuts off at a full charge. Innitially, charging current has limitations to 2 Ampere. While the battery voltage goes up, current to the lead acid battery decrease, and if the current has decrease to 150 mA, the battery charger changes to a lower float voltage protecting against overcharge.
Reprinted Url Of This Article:
http://www.seekic.com/circuit_diagram/Power_Supply_Circuit/Battery_Charger/12_Volt_Battery_charger.html
Print this Page | Comments | Reading(3)
Code: