Published:2013/3/20 1:53:00 Author:Ecco | Keyword: Lead Acid, Battery Charger , Current Limit | From:SeekIC

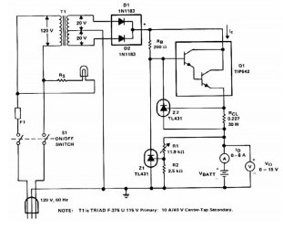
The Lead Acid battery charger is based at charging voltage 2.4 V per cell, according to many manufacturers recommendations’. Pulse circuit the battery under charge with 14.4 V (6 CEUs x2.4 V per cell) at 120 Hz.
This Lead Acid battery charger design provides current limiting to protect the internal components battery charger circuit while limiting the charging rate to prevent severe damage to discharged lead-acid batteries. The recommended maximum charging time is typically about a quarter of the value of ampere-hour battery. For example, the maximum battery charging current to an average of 44 ampere-hour is 11 A. If the impedance of the load requires a larger charging current of 11 A current limit, the circuit will go into current limit. The amplitude of the charging pulse is controlled to maintain maximum peak charging current of 11 A (8 on average A).
Reprinted Url Of This Article:
http://www.seekic.com/circuit_diagram/Power_Supply_Circuit/Battery_Charger/Lead_Acid_Battery_Charger_with_Current_Limit.html
Print this Page | Comments | Reading(3)
Code: