Published:2011/5/7 12:49:00 Author:John | Keyword: Ni-Cd battery charger | From:SeekIC

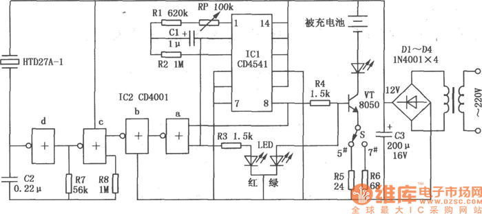
Automatic Ni-Cd battery charger circuit is shown above.
Reprinted Url Of This Article:
http://www.seekic.com/circuit_diagram/Power_Supply_Circuit/Battery_Charger/automatic_Ni_Cd_battery_charger_circuit.html
Print this Page | Comments | Reading(3)
Code: