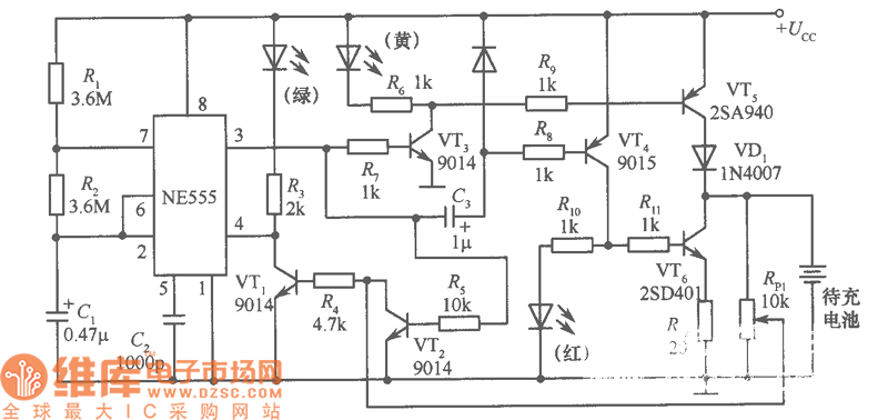
Published:2011/5/6 0:33:00 Author:Sue | Keyword: Charger, Walkman, | From:SeekIC

Reprinted Url Of This Article:
http://www.seekic.com/circuit_diagram/Power_Supply_Circuit/ChargerWalkmanCircuit.html
Print this Page | Comments | Reading(3)
Code: