Published:2013/3/18 4:25:00 Author:Ecco | Keyword: Converter, 12 Vdc to 230 Vac, Inverter | From:SeekIC

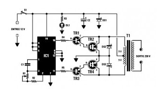
As shown in the Inverter circuit diagram obove , Its used as the oscillator stage astable multivibrator contained in IC1, a CMOS 4047 (this cult series 40xx series) by varying the resistance value of R1 trimmer (220 k total resistance) can vary the oscillation frequency of 40 Hz to 70 Hz square wave, phase shifted by 180 °, Output pin 10-11 will drives two NPN transistors TR1-TR3, which in turn is fed to the TR2-TR4.The diodes DS2-DS3, mounted on the output transistors TR2-TR4 are used to protect against voltage surges appearing across the windings V 9 + 9 V transformer T1. For the transformer T1, I used an ordinary mains transformer (primary 230 V so) with a secondary dual 2 x 9 V.
Reprinted Url Of This Article:
http://www.seekic.com/circuit_diagram/Power_Supply_Circuit/Converter_12_Vdc_to_230_Vac_or_Inverter.html
Print this Page | Comments | Reading(3)
Code: