Published:2009/7/24 5:34:00 Author:Jessie | From:SeekIC

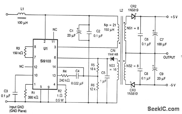
This circuit is similar to that of Figs. 4-22 and 4-24, except that there is no provision for extenal sync. The input voltage is 15 to 70 V. Typical maximum loads are 167 mA at +5V, and 33 mA at -5V. Typical minimum loads are 32 mA at + 5 V and 8 mA at -5 V. Maximum ripple is 100 mVpp. Regulation is ±5%. L1 is any 100-μH 75-mA inductor. L2 is GFS Manufacturing #85-787-4.
Reprinted Url Of This Article:
http://www.seekic.com/circuit_diagram/Power_Supply_Circuit/Dc_dc_converter_without_external_sync.html
Print this Page | Comments | Reading(3)
Code: