Published:2009/6/24 2:00:00 Author:May | From:SeekIC

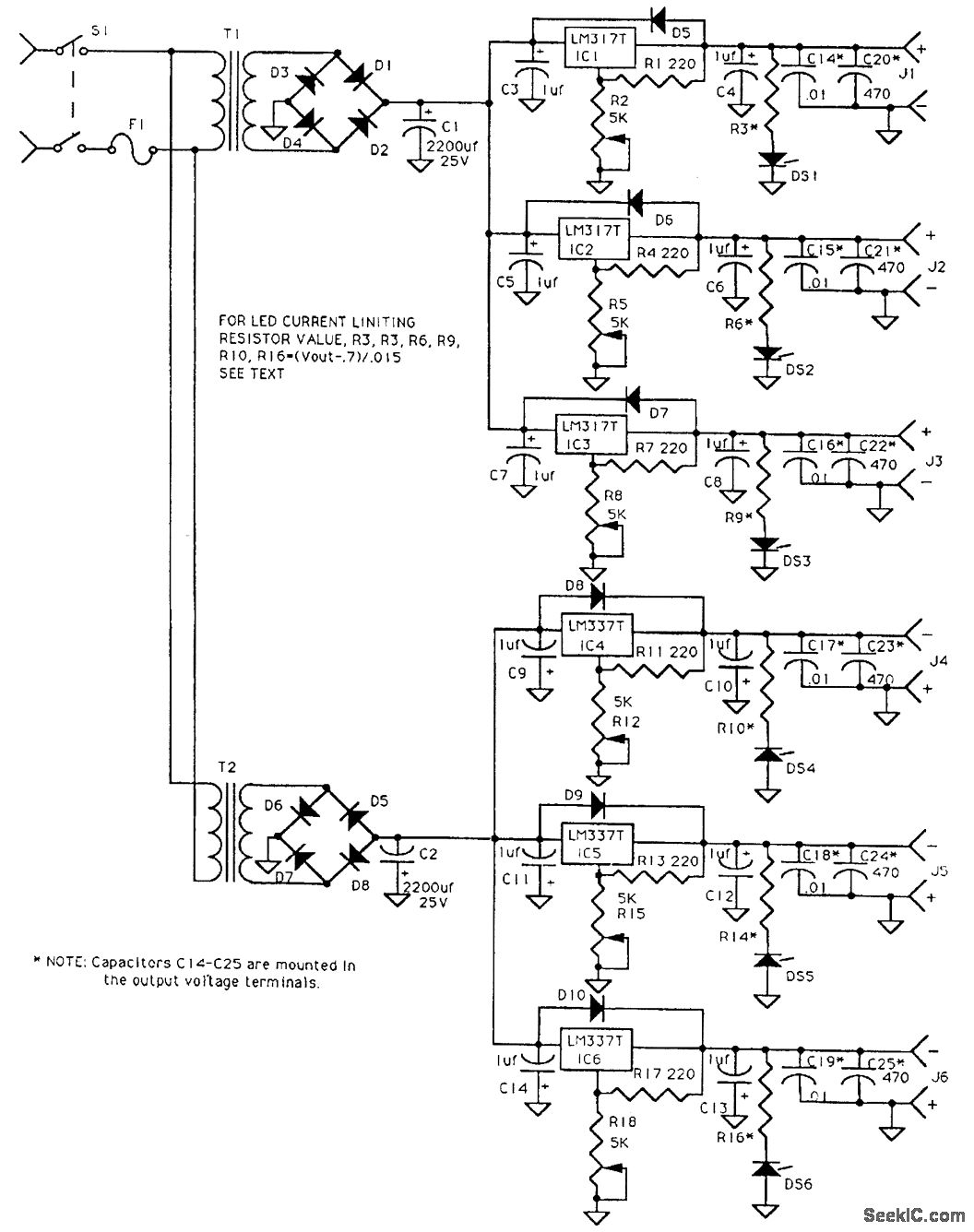
Passive linear IC regulators are used to make up a supply delivering +12, +9, +5, -5, -9, and -12 Vdc. T1 and T2 are 12-V, 3-A transformers.
Reprinted Url Of This Article:
http://www.seekic.com/circuit_diagram/Power_Supply_Circuit/EXPERIMENTER’s_POWER_SUPPLY.html
Print this Page | Comments | Reading(3)
Code: