Published:2009/7/24 4:32:00 Author:Jessie | From:SeekIC


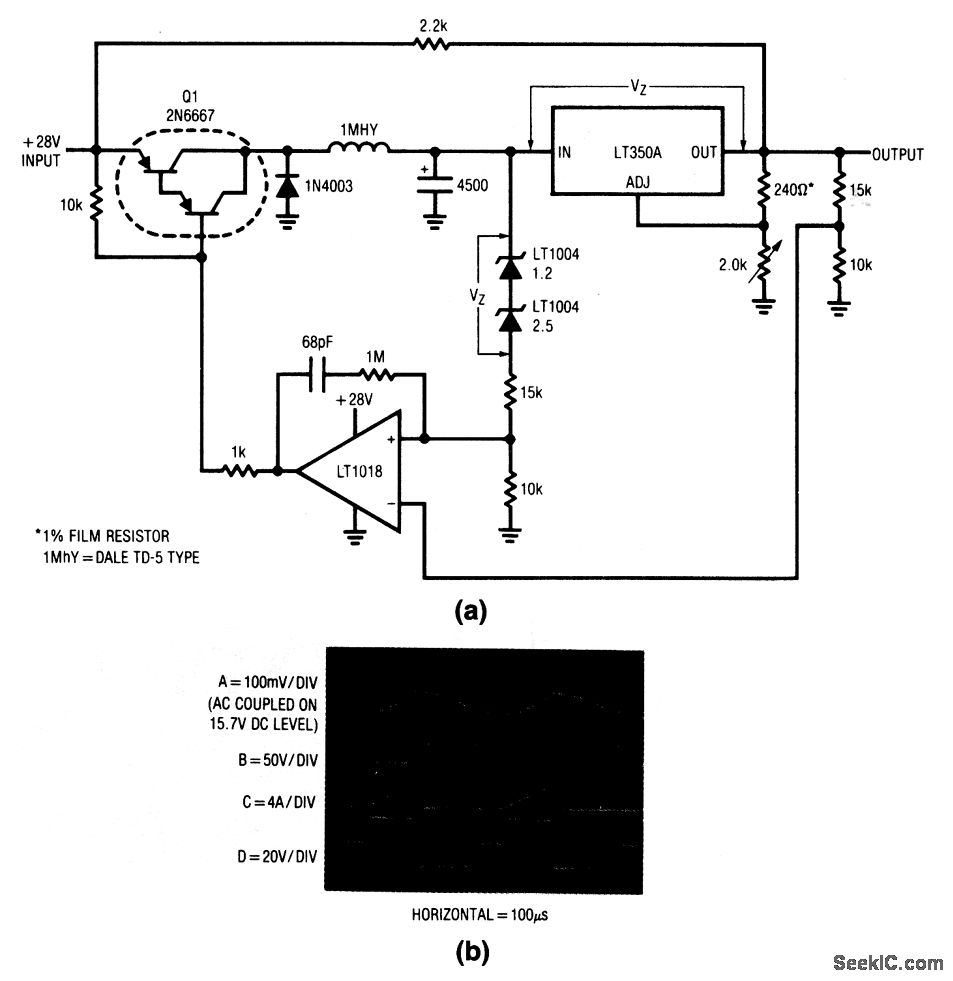
In this circuit, the LT350A functions in the normal manner and supplies a regulated output at 3-A capacity. The remaining components form a switch-mode dissipation-limiting control. This loop forces the potential across the LT350A to equal the 3.7-V value of VZ. When the input of the regulator (trace A, Fig. 9-9B) decays far enough, the LT1018 output (trace B) switches low and turns on Q1 (Q1 collector is trace D). This allows current flow (trace C) from the circuit input into the 4500-μF capacitor and raises the regulator input voltage. When the regulator input rises far enough, the comparator goes high, Q1 cuts off, and the capacitor ceases charging. Despite changes in input voltage, different regulated outputs or load shifts, the switch-mode loop ensures minimum possible dissipation in the regulator.
Reprinted Url Of This Article:
http://www.seekic.com/circuit_diagram/Power_Supply_Circuit/Extending_three_terminal_regulator_current_capability_sznitch_mode.html
Print this Page | Comments | Reading(3)
Code: