Published:2009/7/25 2:20:00 Author:Jessie | From:SeekIC

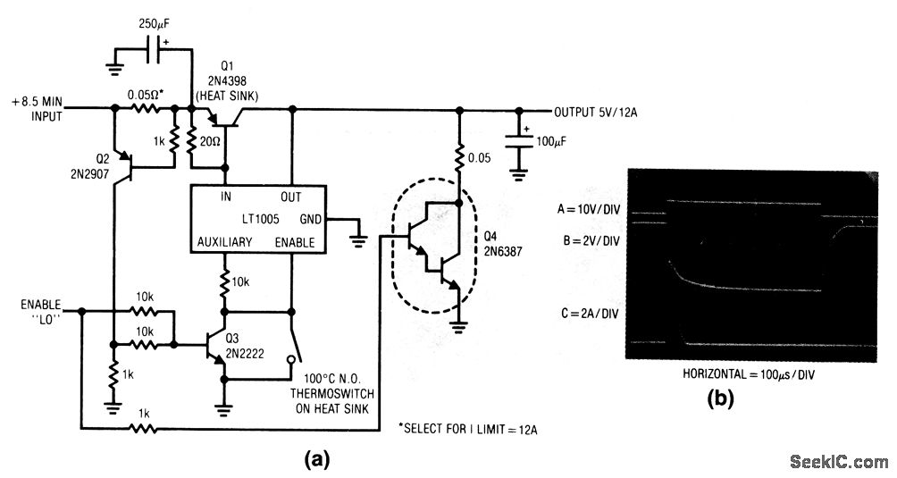
This circuit extends the 1-A capacity of an LT1005 multifunction regulator to 12 A, while retaining the enable feature and auxiliary 5-V output. Q2 senses the current-dependent voltage across the 0.05-Ω shunt (the shunt value can be selected for the desired current limit). When the shunt voltage reaches the desired shutoff point, Q2 turns on, biases Q3, and shuts down the regulator through the enable pin. The 100℃ thermoswitch limits dissipation in Q1 during prolonged short-circuit conditions by disabling the LT1005, and it should be mounted on the Q1 heatsink. Q4 can be omitted if fast turn-off is not needed. When the enable command is given (trace A, Fig. 9-8B) Q3 turns on, cuts off the LT1005, and forces Q1 off. Simultaneously, Q4 (if used) turns on and pulls down the regulator output (trace B). This sinks the 100-μF capacitor discharge current (trace C).
Reprinted Url Of This Article:
http://www.seekic.com/circuit_diagram/Power_Supply_Circuit/Extending_three_terminal_regulator_current_capability_with_shutdown.html
Print this Page | Comments | Reading(3)
Code: