Published:2011/6/14 11:42:00 Author:Borg | Keyword: linear stabilizer circuit, output voltage
The simple constant current source circuit, in which MIC5158 is the controller, is shown in the figure. The output current of this circuit is mainly decided by the 35mV reference power supply voltage in MIC5158 and the external current limiting resistor Rs, their relation is I0=35mV/Rs. (View)
View full Circuit Diagram | Comments | Reading(823)
Published:2011/6/14 20:23:00 Author:Borg | Keyword: self-adapted, stable power supply
In the figure is the self-adapted adjustable stable power supply composed of LM317. This power supply has LM317 as the power supply steady element, according to the voltage value, it self-shifts the circuit input voltage, by which it reduces the difference between the input voltage and output voltage, so the power consumption of the power supply is reduced. In the circuit, VT2, VD5, VW, R5, R6, C10 and the relay K compose the self-adapted shift circuit, when the output voltage V0 is lower thant 14V, VW is blocked because of the breakdown voltage is too low, and there is no current in it, VT2 is blocked, K is still, and the connector K-1 is closed, the second-stage AC current of 14V is linked to the stable circuit. (View)
View full Circuit Diagram | Comments | Reading(1840)
Published:2011/6/14 21:58:00 Author:Borg | Keyword: power supply, microprocessor drive
Figure (a) is the microprocessor circuit which consists of LT1587-3.45. Figure (b) is the adjustable output voltage stable power supply which consists of LT1585. Figure (C) is the microcomputer which consists of LT1584 and LT1431. The output circuits of LT1584,LT1585 and LT1587 are 7A,4.6A and 3A, which are suitable for the stabilizer which drives the microprocessor, and they characterizes high-speed passing reaction, the loading adjustment ratio is 0.5%, there are the protection circuits in them. The basic application circuit is very easy, when stabilizing the output voltage, just connect a capacitor on the input terminal and output terminal respectively. (View)
View full Circuit Diagram | Comments | Reading(835)
Published:2011/6/15 0:08:00 Author:Borg | Keyword: power supply
View full Circuit Diagram | Comments | Reading(4059)
Published:2011/6/15 1:54:00 Author:Borg | Keyword: temperature compensation, stable power supply
View full Circuit Diagram | Comments | Reading(1473)
Published:2011/6/15 2:00:00 Author:Borg | Keyword: adjustable power supply
View full Circuit Diagram | Comments | Reading(1003)
Published:2011/6/15 23:19:00 Author:Borg | Keyword: stabilizer
One of the differences between this circuit and W317 basic application circuit is that there is a team of passive voltage affiliated power supply in the circuit. The voltage on the stabilizer pipe DW positive pole to the earth is -1.25v, the lower terminal of the voltage adjusting potentiometer is not connected with the earth but with the positive pole of the pipe, the output voltage of the stable power supply is still got from the part between the output pole and earth of the 3-terminal stabilizer. So when the resistance of W is regulated to 0, the 1.25v voltage on R1 offsets the -1.25v voltage on DW, which makes the output voltage be 0v. (View)
View full Circuit Diagram | Comments | Reading(740)
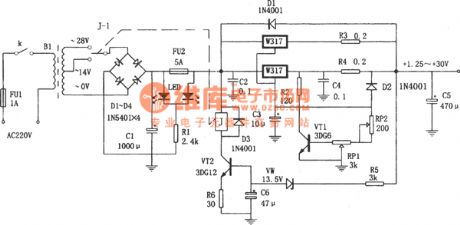
Published:2011/6/15 22:54:00 Author:Borg | Keyword: adjustable power supply
In the figure is the 1.25v~37v adjustable power supply circuit, which is a typical application cirucit of the adjustable 3-terminal stabilizer, it characterizes good functions, stable working, small size and simple installation, its maximum output current is 1.5A and its output voltage ranges from 1.25V to 37V. The circuit is suitable for experiment power supply.In the figure, C3 is used to filter to wave on RP, so that the stability of the power supply voltage is raised. Due to some reasons, when the output terminal and input terminal of LM317 are short, C2 will break the chip by releasing power in LM317, and VD6 can provide a discharging circuit for C2. (View)
View full Circuit Diagram | Comments | Reading(1197)
Published:2011/6/14 23:57:00 Author:Borg | Keyword: power supply, current expanding, over-voltage protection
View full Circuit Diagram | Comments | Reading(1056)
Published:2011/6/26 22:33:00 Author:Borg | Keyword: serial port, dynamic state, display


(View)
View full Circuit Diagram | Comments | Reading(819)
Published:2011/6/27 22:23:00 Author:Borg | Keyword: +5V, +12V, cells
Generally, the portable electronic products powered by battery is working in a low voltage, which can reduce the number of the cells and the size of the product. Conventionally, the working voltage is 3~5V, to assure of the stability and precision, the power supply is expected to be stable. If 5V working voltage is adopted by the circuit, another higher working voltage is needed, which baffles the designer. The text is introducing a circuit composed of 2 step-up modules to solve this problem.
(View)
View full Circuit Diagram | Comments | Reading(624)
Published:2011/6/27 20:23:00 Author:Borg | Keyword: principle diagram, sound control switch, amplifier circuit
View full Circuit Diagram | Comments | Reading(753)
Published:2011/6/28 20:19:00 Author:qqtang | Keyword: package model, pin arrangement
View full Circuit Diagram | Comments | Reading(601)
Published:2011/6/28 20:37:00 Author:qqtang | Keyword: internal circuit, voltage monitoring
View full Circuit Diagram | Comments | Reading(806)
Published:2011/6/28 20:56:00 Author:qqtang | Keyword: standby, power supply control
View full Circuit Diagram | Comments | Reading(728)
Published:2011/6/28 20:21:00 Author:qqtang | Keyword: DC, AC, switch power supply
Figure:The 110V AC-12V/8A DC switch power supply circuit (View)
View full Circuit Diagram | Comments | Reading(2502)
Published:2011/6/28 20:31:00 Author:qqtang | Keyword: circuit
View full Circuit Diagram | Comments | Reading(663)
Published:2011/6/28 20:30:00 Author:qqtang | Keyword: switch power supply, AC, DC
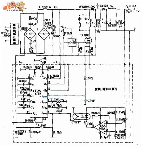
Figure:The switch power supply circuit of 220v AC-5V/10A DC (View)
View full Circuit Diagram | Comments | Reading(2228)
Published:2011/6/28 20:35:00 Author:qqtang | Keyword: typical application
View full Circuit Diagram | Comments | Reading(721)
Published:2011/6/28 20:59:00 Author:qqtang | Keyword: switch power supply, 60W
Figure:The 60W switch power supply circuit composed of UC3844 (View)
View full Circuit Diagram | Comments | Reading(3653)
| Pages:201/291 At 20201202203204205206207208209210211212213214215216217218219220Under 20 |