Published:2009/7/25 1:49:00 Author:Jessie | From:SeekIC


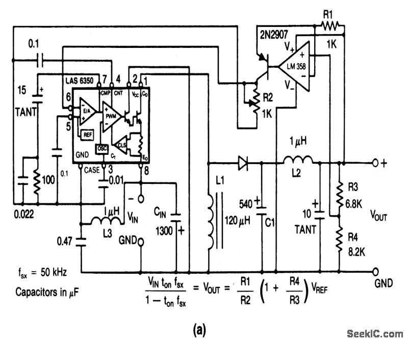
This circuit provides positive outputs for negative inputs at the same voltage, at a higher voltage, or at a lower voltage. Typical performance data and component source information are given in Figs. 4-36B and 4-36C, respectively.
Reprinted Url Of This Article:
http://www.seekic.com/circuit_diagram/Power_Supply_Circuit/Inverting_buck_boost_converter.html
Print this Page | Comments | Reading(3)
Code: