Published:2009/7/2 5:23:00 Author:May | From:SeekIC

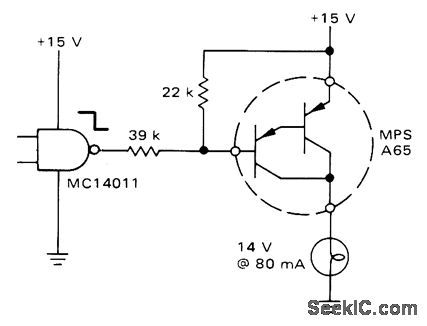
Typical CMOS gate interf aces directly with small-signal Darlington transistor driving 80-mA lamp load.-A. Pshaenich, Interface Techniques Between industrial Logie and Power Devices, Motorola, Phoenix, AZ, 1975, AN-712A, p 11.
Reprinted Url Of This Article:
http://www.seekic.com/circuit_diagram/Power_Supply_Circuit/LOW_LEVEL_ACTIVATION_BY_CMOS.html
Print this Page | Comments | Reading(3)
Code: