Published:2009/7/25 2:30:00 Author:Jessie | From:SeekIC


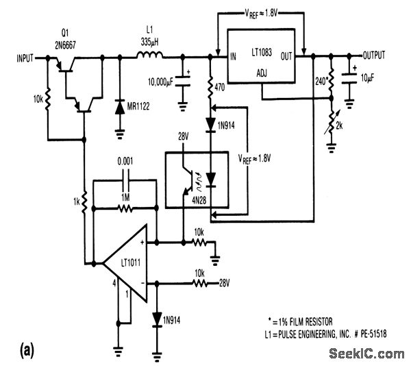
This circuit provides linear regulation (chapter 7), but with switching pre-regulation. The combination permits good efficiency with a wide range of input and output voltages, as shown in Fig. 4-52B (efficiency versus output current).
Reprinted Url Of This Article:
http://www.seekic.com/circuit_diagram/Power_Supply_Circuit/Linear_regulator_with_switching_pre_regulator.html
Print this Page | Comments | Reading(3)
Code: