Published:2009/7/24 5:28:00 Author:Jessie | From:SeekIC

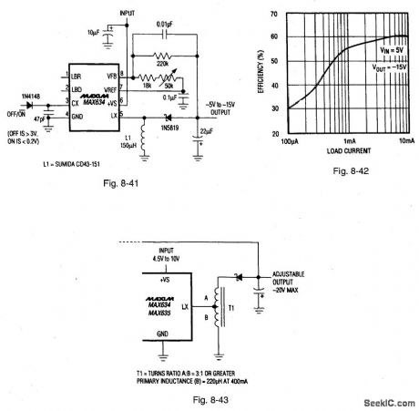
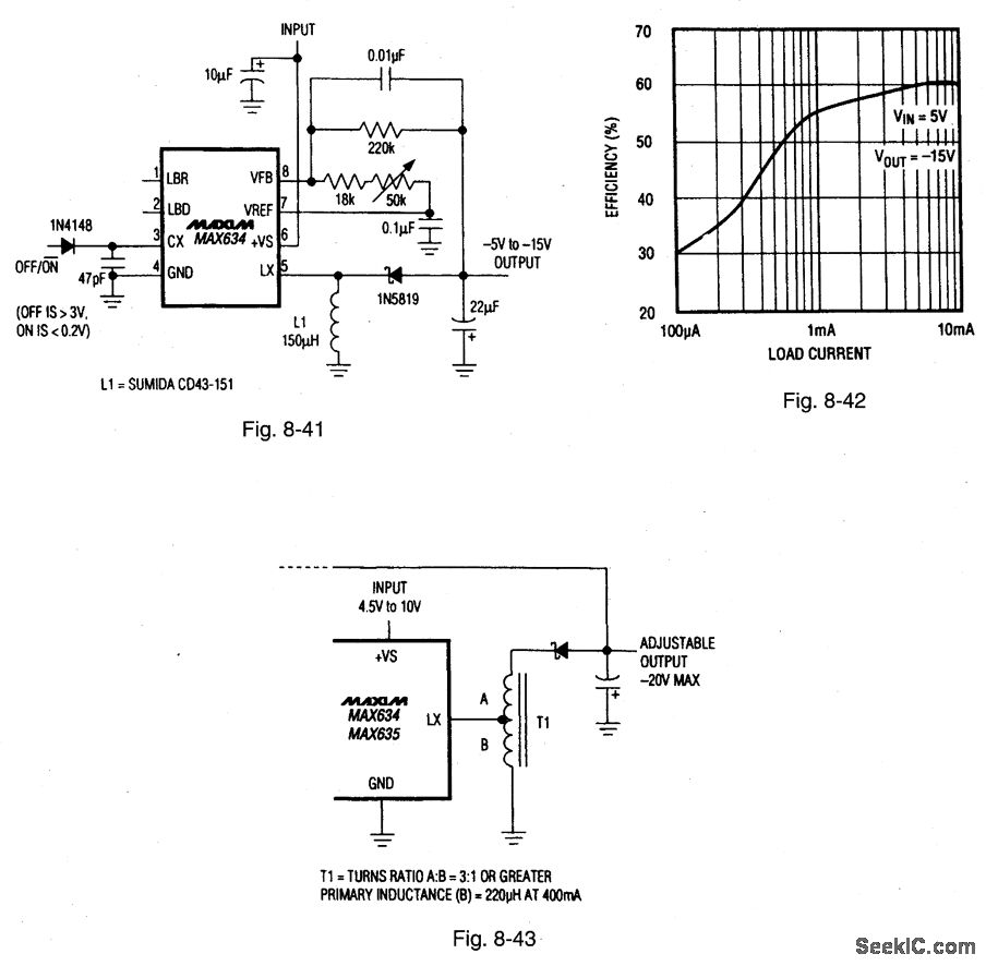
Figure 8-41 shows a MAX634 connected as a micropower LCD-contrast supply with an adjustable -5-V to -15-V output. Figure 8-42 shows the efficiency curve. This flea-power circuit is suitable for small multiplexed LCD displays (such as those on cellular phones). The circuit operates over a 4-V to 6-V range (with a maximum input/output differential of 24 V), draws 500-μA quiescent current, and is capable of 10-μA output. Figure 8-43 shows a way to extend the maximum input/output of 24-V by substituting an autotransformer for the inductor. MAXIM BATTERY MANAGEMENT CIRCUIT COLLECTION, 1994, P. 48.
Reprinted Url Of This Article:
http://www.seekic.com/circuit_diagram/Power_Supply_Circuit/Microporter_LCD_contrast_supply.html
Print this Page | Comments | Reading(3)
Code: