Published:2009/7/15 3:48:00 Author:Jessie | From:SeekIC

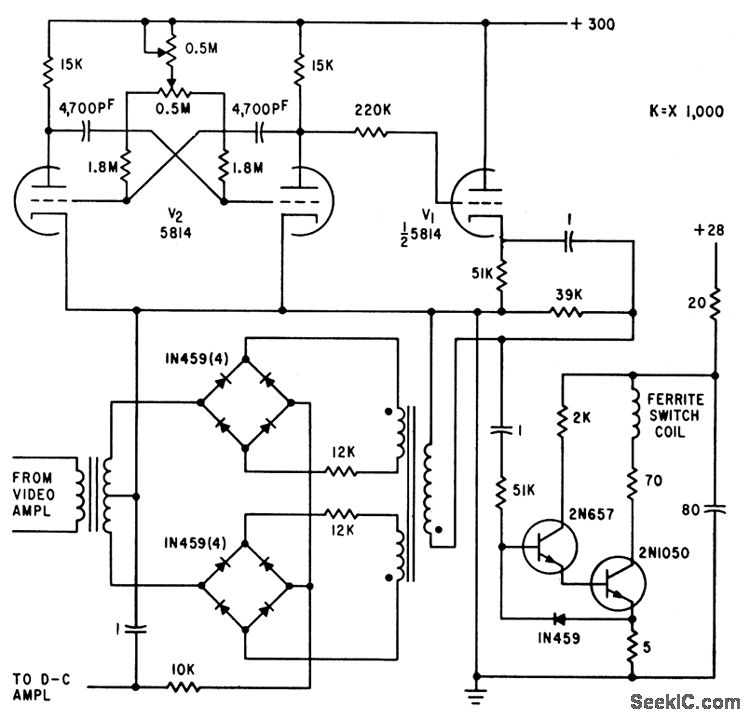
Used in iceberg-detecting microwave radiometer. Faraday rotational ferrite switch alternately feeds calibrating noise source and ocean or iceberg signal through video amplifier to double-bridge demodulator. Output is d-c voltage proportional to change in antenna temperature, positive for warm signals from iceberg and negative for apparently colder sea water. Mvbr (125 cps) supplies reference voltage and ferrite drive signal.-T. V. Seling and D. K. Nance, Sensitive Microwave Radiometer Detects Small Icebergs, Electronics, 34:19, p 72-75.
Reprinted Url Of This Article:
http://www.seekic.com/circuit_diagram/Power_Supply_Circuit/PHASE_SENSITIVE_DEMODULATOR.html
Print this Page | Comments | Reading(3)
Code: