Published:2009/7/24 1:39:00 Author:Jessie | From:SeekIC

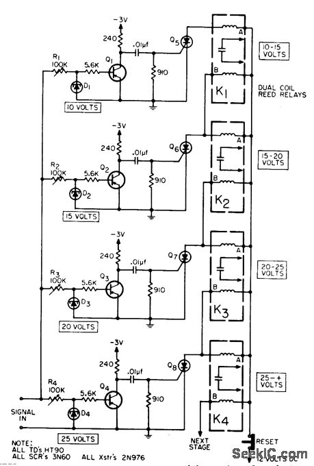
Indicates peak of fast voltage pulse to within one of several pre determined voltage ranges established by tunnel-diode level-sensing circuit and indicated by series of exclusive-or dual-coil reed relays.-J. C. Rich, Pulse-Peak Indicator, EEE,13:2, p 61.
Reprinted Url Of This Article:
http://www.seekic.com/circuit_diagram/Power_Supply_Circuit/PULSE_PEAK_METER.html
Print this Page | Comments | Reading(3)
Code: