Published:2009/7/25 2:22:00 Author:Jessie | From:SeekIC

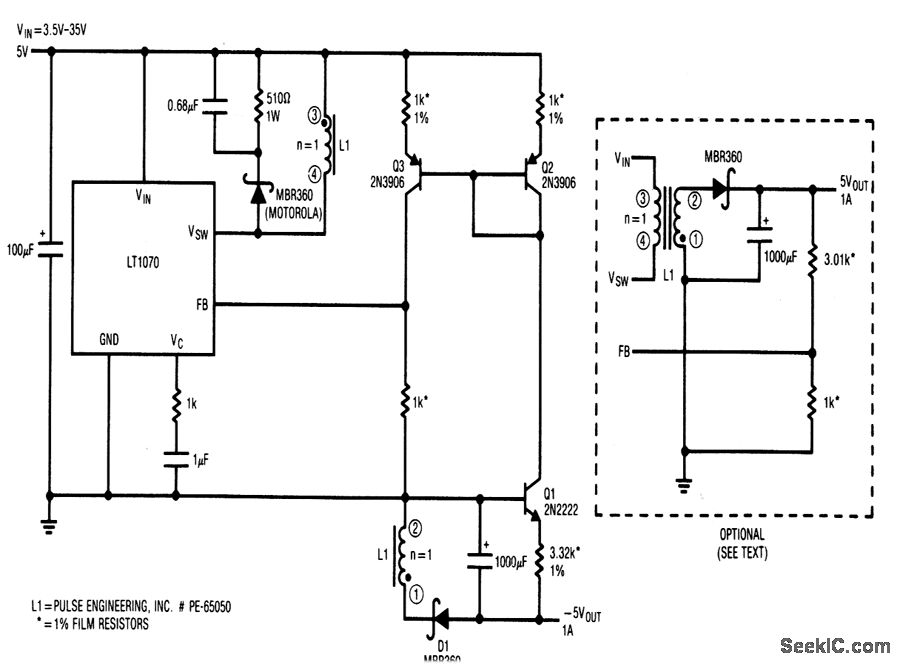
his circuit provides -5-V output at 1 A, for inputs from +3.5 to +35 V. Q1 introduces a -2 mV/℃ drift. This drtft can be compensated by the circuit showrn in dashed lines,although line regulation is somewhat degraded.
Reprinted Url Of This Article:
http://www.seekic.com/circuit_diagram/Power_Supply_Circuit/Positive_to_negative_flyback_converter_with_wide_mput_range.html
Print this Page | Comments | Reading(3)
Code: