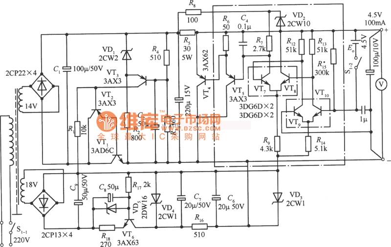
Published:2011/8/9 2:18:00 Author:Rebekka | Keyword: 4.5V Precision power | From:SeekIC

Reprinted Url Of This Article:
http://www.seekic.com/circuit_diagram/Power_Supply_Circuit/Power-Supply_Circuits-Fixed/45V_Precision_power_circuit_diagram.html
Print this Page | Comments | Reading(3)
Code: