Published:2012/10/9 2:39:00 Author:muriel | Keyword: Power supply,4-30V, 20A, LM338 | From:SeekIC

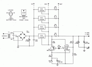
This is a regulated and adjustable power supply which can deliver up to 20A and adjustable voltage between 4 and 30V. It is easy to build and uses LM338 and 741 integrated circuits. VR1 it is used to adjust the output voltage.
LM338 power supply circuit schematic
Reprinted Url Of This Article:
http://www.seekic.com/circuit_diagram/Power_Supply_Circuit/Power_supply_4_30V_20A_LM338.html
Print this Page | Comments | Reading(3)
Code: