Published:2009/7/16 4:15:00 Author:Jessie | From:SeekIC

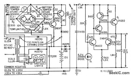
Maintains constant 10-v output from 12-v nickel-cadmium battery, from external d-c voltages up to 35 v, or from 117-v a-c line. Includes battery-charging circuit, in which thermistor R1 senses rise in battery temperature and turns off charger when battery is fully charged.-O. Svehaug and J. R. Kobbe, Battery-Operated Transistor Oscilloscope, Electronics, 33:12, p 80-83.
Reprinted Url Of This Article:
http://www.seekic.com/circuit_diagram/Power_Supply_Circuit/REGULATOR_FOR_PORIABLE_CRO.html
Print this Page | Comments | Reading(3)
Code: