Published:2009/7/17 4:11:00 Author:Jessie | From:SeekIC

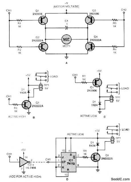
If you want to control a dc motor, a momentary load, or an on/off load, these are some useful interface circuits. Figure A shows a dc-motor controller that requires the outputs of two different channels (CH1 and CH2). Note that it doesn't matter if the channel outputs are active low or high; what matters is that CH1 must be different from CH2 for the motor to be energized. The circuits in Figs. B and C are momentary-load controllers for active high and active low channel outputs, respectively. The circuit in Fig. D is a toggled-load controller. If you have an active high channel out-put, you must add the inverter shown.
Reprinted Url Of This Article:
http://www.seekic.com/circuit_diagram/Power_Supply_Circuit/SIMPLE_REMOTE_CONTROL_INTERFACE_CIRCUITS.html
Print this Page | Comments | Reading(3)
Code: