Published:2009/7/24 1:59:00 Author:Jessie | From:SeekIC


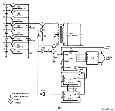
This circuit produces a sine-wave output by sequentially switching segments of a 28-V battery stack into a fixed gain, step-up voltage chopper, under digital control. The circuit requires a 14.4-kHz clock. Figure 8-12B shows the voltage presented to the chopper as a function of the sequencing. T1 receives the alternating drive and steps up the voltage. With the values shown, the output is 115 V, 400 Hz, with a power capability of about 20 W.
Reprinted Url Of This Article:
http://www.seekic.com/circuit_diagram/Power_Supply_Circuit/Sine_wave_output_converter.html
Print this Page | Comments | Reading(3)
Code: