Published:2009/7/24 8:35:00 Author:Jessie | From:SeekIC

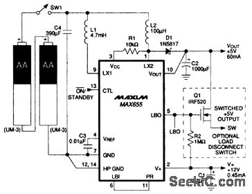
In this circuit, a MAX655 provides a +5-V 60-mA output from two AA battery cells. The circuit also provides a +12-V 500-μA output. Notice that the low-battery detector (LBO) is used as a level translator for optional high-side switching. Standby current is 80μA (with the +5-V output still alive and regulating) and efficiency is 82%.
Reprinted Url Of This Article:
http://www.seekic.com/circuit_diagram/Power_Supply_Circuit/Step_up__5_V_output_from_two_AA_cells.html
Print this Page | Comments | Reading(3)
Code: