Published:2012/12/7 1:41:00 Author:Ecco | Keyword: Step-up , switching regulator , power supply | From:SeekIC

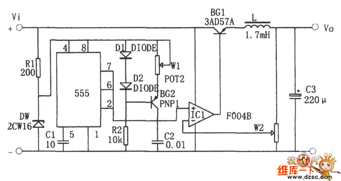
In the circuit, It uses transistor BG1 as a switching adjust tube; operational amplifier IC1 constitutes the compare amplifier; 555 time-base circuit is connected as astable multivibrator. Oscillator produces a sawtooth voltage on C1 (Vmin = 1/3Vz, Vmax = 2/3Vz, the frequency is determined by W1 and C1 ), then it is supplied to the noninverting input of the comparator IC1, sampling voltage is supplied to the inverting input terminal of comparator. The duty cycle of the rectangular waveform output by IC1 is decided by the sampling voltage, when the output voltage is a stable value, the sampled voltage is between 1/3Vz and 2/3Vz.
Reprinted Url Of This Article:
http://www.seekic.com/circuit_diagram/Power_Supply_Circuit/Step_up_switching_regulator_power_supply_circuit.html
Print this Page | Comments | Reading(3)
Code: