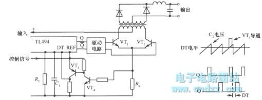
Published:2011/4/8 2:52:00 Author:Nicole | Keyword: switching regulated power supply, overcurrent protection | From:SeekIC





Reprinted Url Of This Article:
http://www.seekic.com/circuit_diagram/Power_Supply_Circuit/Switching_regulated_power_supply_overcurrent_protection_circuit.html
Print this Page | Comments | Reading(3)
Code: