Published:2013/3/18 4:19:00 Author:Ecco | Keyword: Symmetric , 12V to 5V, converter | From:SeekIC

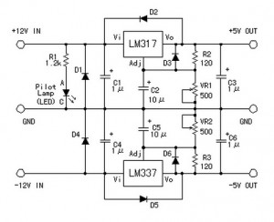
With this simple DC voltage converter circuit we can reduce 12v to 5v symmetric voltage and can use existing resources.
Reprinted Url Of This Article:
http://www.seekic.com/circuit_diagram/Power_Supply_Circuit/Symmetric_12V_to_5V_converter.html
Print this Page | Comments | Reading(3)
Code: