Published:2009/7/21 5:01:00 Author:Jessie | From:SeekIC

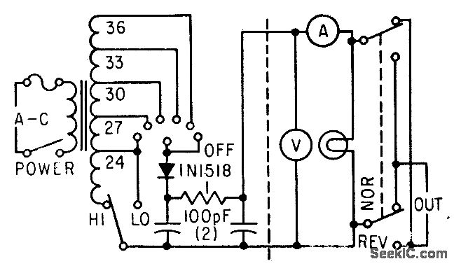
Six taps on transformer, plus range switch that transfers negative bus to 24-V tap, provide choice of nine constant outputs from 3 to 36 V d-c.-F. W. Kear, Laboratory Supply for Transistors, Electronics, 35:30, p 55-57.
Reprinted Url Of This Article:
http://www.seekic.com/circuit_diagram/Power_Supply_Circuit/TRANSISTOR_TESTING_SUPPLY.html
Print this Page | Comments | Reading(3)
Code: