Published:2011/6/25 5:27:00 Author:Borg | Keyword: regulated, power supply | From:SeekIC

Reprinted Url Of This Article:
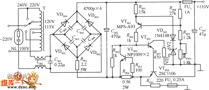
http://www.seekic.com/circuit_diagram/Power_Supply_Circuit/The_110V_regulated_power_supply_cirucit.html
Print this Page | Comments | Reading(3)
Code: