Published:2011/5/16 10:05:00 Author:Christina | Keyword: limiter, rectifier | From:SeekIC

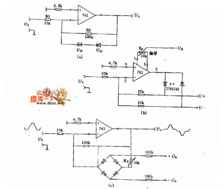
Figure (a) is the circuit of the voltage limiter, the forward limited pressure and the reverse limited pressure are: the regulator's regulator-value UZ plus the diode's positive pressure drop 0.7V. Resistance R1 and R2 decide the amplifier system, when the output voltage UA ≤±(UZ)+0.7 V, the VO≈R2/R1.
Reprinted Url Of This Article:
http://www.seekic.com/circuit_diagram/Power_Supply_Circuit/The_limiter_circuit_and_the_rectifier_circuit.html
Print this Page | Comments | Reading(3)
Code: