Published:2009/7/24 4:51:00 Author:Jessie | From:SeekIC

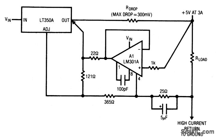
This circuit allows the regulator to remotely sense the feedback voltage and eliminate the effects of voltage drop in the supply lines. This is useful where high currents must be transmitted over relatively long supply lines or PC rails. A1 senses the voltage at the point of load. The A1 output, summed with the regulator output, modifies the adjustment pin voltage to compensate for the voltage lost across RDROP. The feedback divider is returned through a separate lead from the load.
Reprinted Url Of This Article:
http://www.seekic.com/circuit_diagram/Power_Supply_Circuit/Three_terminal_regulation_with_remote_sensing.html
Print this Page | Comments | Reading(3)
Code: