Published:2009/7/21 5:13:00 Author:Jessie | From:SeekIC

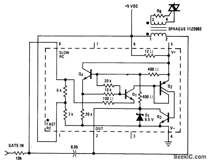
Triac trigger using an LM3909 chip. This circuit operates from a 5-volt logic supply and provides gate trigger pulses of up to 200 mA. The LM3909 provides a 10μs pulse at about a 7 kHz rate. This is not the synchronized zero crossing type since the first trigger could occur at any time; however, the repetition rate is such that after the first cycle, a triac is triggered within 8 volts of zero with a resistive load and a 115-volt AC line. The Sprague transformer provides 2-to-1 stepup (courtesy National Semiconductor Corporation).
Reprinted Url Of This Article:
http://www.seekic.com/circuit_diagram/Power_Supply_Circuit/Triac_trigger_using_an_LM3909_chip.html
Print this Page | Comments | Reading(3)
Code: