Published:2009/6/29 22:46:00 Author:May | From:SeekIC

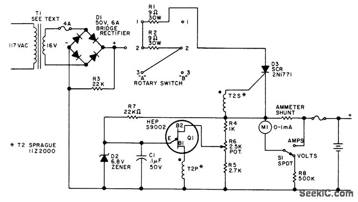
Keeps 12-V auto storage battery fully charged, for immediate standby use when AC power fails. Power trans-former secondary can be 14 to 24 V, rated at about 3 A. Two-gang rotary switch gives choice of three charging rates. Pulse transformer 72 is small audio transformer rewound to have 1:1 turns ratio and about 20 ohms resistance, or can be regular SCR trigger transformer. UJT relaxation oscillator stops when upper voltage limit for battery is reached, as set by pot R6. If oscillator fails to start, reverse one of pulse trans-former windings.-F. J. Piraino, Failsafe Super Charger, 73 Magazine, Holiday issue 1976, p 49.
Reprinted Url Of This Article:
http://www.seekic.com/circuit_diagram/Power_Supply_Circuit/UJT_CHARGER_FOR_12_V.html
Print this Page | Comments | Reading(3)
Code: