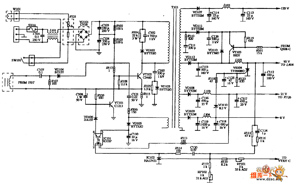
Published:2011/5/4 9:54:00 Author:Nancy | Keyword: VOLTRON, display, power supply | From:SeekIC

Reprinted Url Of This Article:
http://www.seekic.com/circuit_diagram/Power_Supply_Circuit/VOLTRON_V_1501_display_power_supply_circuit_diagram.html
Print this Page | Comments | Reading(3)
Code: