Published:2009/7/17 5:36:00 Author:Jessie | From:SeekIC

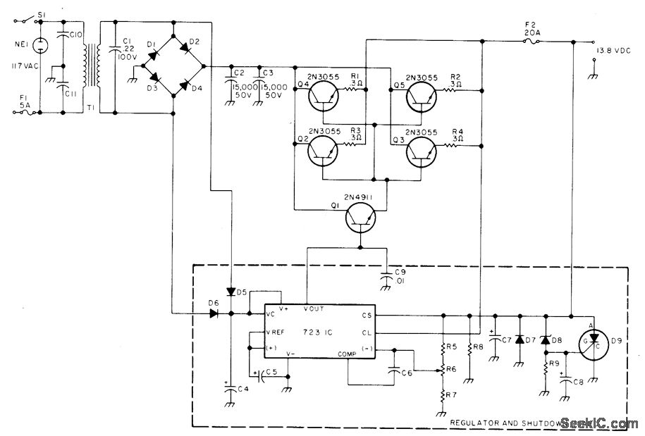
Developed for use with amateur radio transceiver. Transformer secondary is rated 25 VAC at 12 A. When output voltage exceeds 15 VDC, zener D8 (1N965A or equivalent) conducts and fires 2N4441 SCR to crowbar supply and protect transceiver Parts values are: R5 1.8 K, R6 2.5 K, R7 2.7 K, R8 1.5 K, R9 1 K, C4 250 Μf, C5-C6 1.2 μF, C7 220 μF, C8 100 μF, C9-C11 0.01 Pf, D1-D4 1N3492 or equivalent with 100 PIY at 18 A, D5-D6 1N4607 or equivalent, and D7 1N4002 or equivalent.-T. Lawrence, Build a Brute Power Supply, 73 Magazine, Aug. 1977, p 78-79.
Reprinted Url Of This Article:
http://www.seekic.com/circuit_diagram/Power_Supply_Circuit/_138_VDC_AT_18_A.html
Print this Page | Comments | Reading(3)
Code: