Published:2009/6/26 5:24:00 Author:Jessie | From:SeekIC


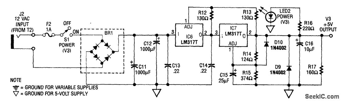
The power supply shown is designed to operate from a wall transformer. This circuit can be used in conjunction with a variable supply to test circuits in the lab, etc. T2 is a 12-V wall transformer.
Reprinted Url Of This Article:
http://www.seekic.com/circuit_diagram/Power_Supply_Circuit/_5_V_SUPPLY.html
Print this Page | Comments | Reading(3)
Code: