Published:2011/7/9 4:28:00 Author:chopper | Keyword: power supply circuit, 5V/15A, design output | From:SeekIC

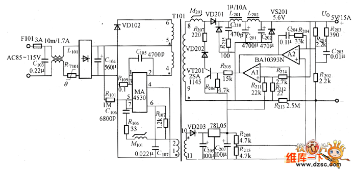
The power supply circuit whose design output is 5V/15A is as shown in picture.In the circuit, C105 is the resonant capacitor, and adopts ceramic capacitor. The chip capacitor can be used when it requires to improve the temperature characteristics.However,the current is comparative large,we should confirm the rated current of the capacitor. M101 is the delay element. C107 and R107 determine TON,and we can reduce the resistance R107 if it needs to improve the frequency.
Reprinted Url Of This Article:
http://www.seekic.com/circuit_diagram/Power_Supply_Circuit/power_supply_circuit_with_5V_15A_design_output.html
Print this Page | Comments | Reading(3)
Code: