About SeekIC | Services | Payment | Advertisements service | Contact Us | Links
© 2008-2012 SeekIC.com Corp.All Rights Reserved.
Published:2011/9/27 2:11:00 Author:Rebekka | Keyword: DTMF , Multi-channel code, decoding , infrared remote control | From:SeekIC

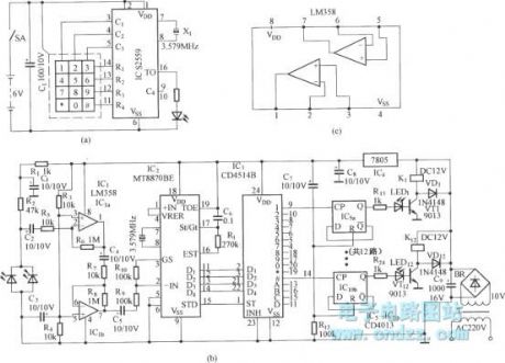
Figure (a) is the infrared emission circuit that composed of 12 the keyboard and S2559.
Figure (b)shows DTMF decoder circuit and channel control circuit composedof the MT8870.
Figure (c) is the voltage amplifier circuit composed of two-op ampLM358.
Reprinted Url Of This Article:
http://www.seekic.com/circuit_diagram/Remote_Control_Circuit/DTMF_Multi_channel_code_decoding_infrared_remote_control_circuit.html
Print this Page | Comments | Reading(3)
Response in 12 hours
© 2008-2012 SeekIC.com Corp.All Rights Reserved.
Code: