Published:2011/6/30 22:24:00 Author:qqtang | Keyword: ventilation, cooling down | From:SeekIC


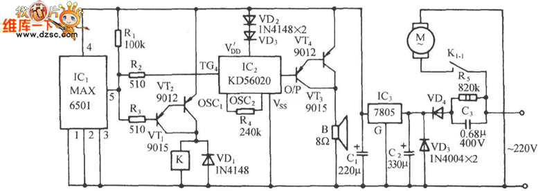
In the figure, MAX6501 is a MAX temperature switch integrated circuit which is produced by MAXIM, the USA, the temperature control range is 45~115℃.
The internal function frame circuit of MAX6501 is shown as above.
Reprinted Url Of This Article:
http://www.seekic.com/circuit_diagram/Remote_Control_Circuit/The_auto_ventilation_and_cooling_down_circuit.html
Print this Page | Comments | Reading(3)
Code: