Published:2011/6/9 6:08:00 Author:Lucas | Keyword: Wireless remote , electronic , detonating device | From:SeekIC

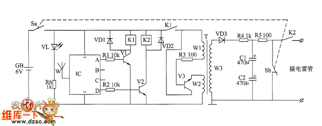
Wireless receiver initiator circuit is composed of the power circuit, wireless receiver control circuit, oscillation step-up circuit and charge-discharge circuit, and the circuit is shown as the chart. The power circuit consists of the battery GB, switch S (Sa, Sb), power indicator LED VL and current limiting resistor R6. Wireless receiver control circuit is composed of the wireless receiver module IC, resistors R1 and R2, transistors V1 and V2, relays K1 and K2 and diodes VD1, VD2. Oscillating boost circuit is composed of the normally open contact of K1, resistor R3, transistor V3, step-up transformer T and rectifier diode VD3. Charge-discharge circuit consists of resistors M and R5, capacitors C1 and C2, power switch Sb and the normally open contact of K2. R1 ~ R4 and R6 select 1/4W metal film resistors.
Reprinted Url Of This Article:
http://www.seekic.com/circuit_diagram/Remote_Control_Circuit/Wireless_remote_electronic_detonating_device_circuit_diagram_1.html
Print this Page | Comments | Reading(3)
Code: