Published:2011/7/13 22:13:00 Author:chopper | Keyword: bean sprout, automatic watering, thermostat | From:SeekIC

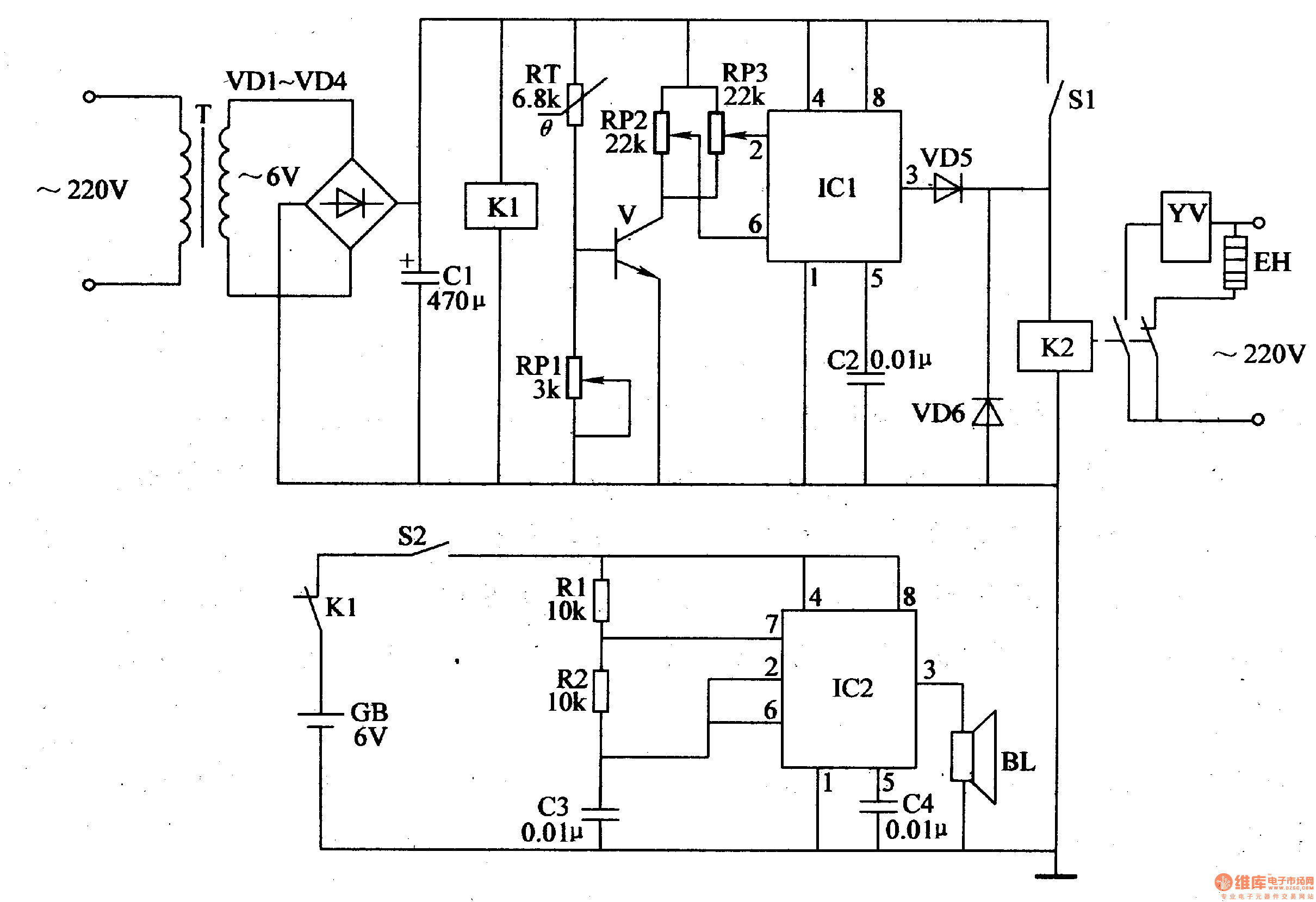
It should control the growth temperature and water at regular time when we produce bean sprout,and the manual operation is relative complicated. This example describes the bean sprouts automatic watering thermostat, with outage alarm function.It can automatically control the growth temperature of bean sprouts, and can water bean sprout by the temperature automatically,thus the bean sprouts can grow in an optimal growth temperature range. The principle of circuitThis bean sprout automatic watering thermostat is formed by the power supply circuit,the temperature detection control circuit and outage alarm circuit, which is shown in figure 4-207.
Reprinted Url Of This Article:
http://www.seekic.com/circuit_diagram/Remote_Control_Circuit/bean_sprout_automatic_watering_thermostat.html
Print this Page | Comments | Reading(3)
Code: