Published:2009/7/23 21:52:00 Author:Jessie | From:SeekIC

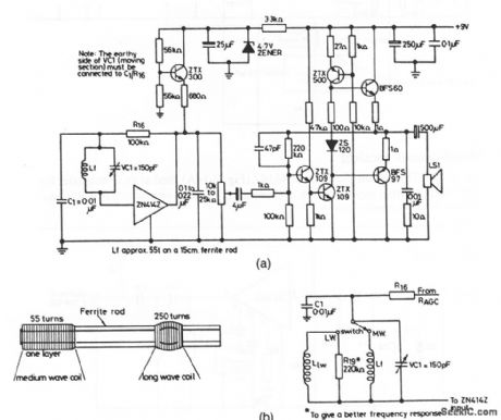
Figure 2-16A shows the ZN414Z (Fig. 2-14A) combined with extemal components to form a portable receiver (known as a Triffid receiver). Figure 2-16B shows the coil-winding details and waveband-selection circuits.
Reprinted Url Of This Article:
http://www.seekic.com/circuit_diagram/Sensor_Circuit/Portable_receiver.html
Print this Page | Comments | Reading(3)
Code: